Außenspiegel 463 / 460

tipp69.htm:
Letzte Änderung 12.05.26/10.09.25/31.08.23/13.07.23/23.02.2008 (C) Dr. Juliane Hehl
Impressum

Webseite Juliane - Stichwörterverzeichnis Geländewagen / Webseite

zurück zur Liste der Umbauten G55AMG

Die Webseiteninhalte bieten nur die Hilfe zur Selbsthilfe und sind keine Anleitung zur Reparatur,
nur eine Literatursammlung. Emails werden nicht beantwortet, es gibt keine Zugangsdaten! Das gilt nicht
für mir bekannte Clubmitglieder. Arbeiten am Fahrzeug erfordern fachliche Kompetenz und die Ehrlichkeit,
die eigenen Fähigkeiten richtig einzuschätzen oder besser die Finger davon zu lassen bzw. in die Werkstatt zu gehen.
Alle Angaben nach bestem Wissen, aber ohne Gewähr und Haftung! Etliche Hinweise können unter Umständen bei
fehlerhafter Ausführung zu erheblichen Folgeschäden führen.

Es wird daher ausdrücklich jede Haftung dafür abgelehnt. Der Ausführende trägt das alleinige und uneingeschränkte Risiko.
1.1 Außenspiegel 463: G300TD vor Mopf:
1.2 Außenspiegel 463 G270CDI: 7/2002:
1.3 Außenspiegel 463 G55AMG: nach MOPF:
1.4 Außenspiegel R230:
2. Außenspiegel 240GD - 460.310 10/1979:

3. Außenspiegel 463 an 460-Tür anbauen:
4.1 Ausbau Außenspiegel (463) Teil 3:
4.2 Korrosion im Spiegelfuß:
5.1 Ausbau des Spiegelglases:
5.2 Thermostat am Spiegelglas
6. Die Verstelleinheit:
7. Die Spiegelverstellung:
8. Ausbau Spiegelfuß (463):
9. Spiegel für Wohnwagen:

10.Kabelfarben: fünfadrige Leitung
11. Spiegel-Teile:
1.1 Außenspiegel 463: G300TD vor MOPF: top
Auf meinem Basteltisch landete ein verunfallter, rechter G-Spiegel vom G300TD, z.B. 463.308:
Glas und Gehäuse gebrochen. Dieser große, verstellbare Spiegel wurde bei vielen 463-Baumustern bis
zur Modellpflege (Zusatzblinker im Spiegel) verbaut. Er ist in der EPC in der Gruppe 72 zu finden.
Spiegel Spiegel Spiegel
1.2 Außenspiegel 463: G270CDI: 7/2002: top

Dieser Spiegel besitzt noch nicht die Vorfeldbeleuchtung. Der Zusatzblinker (hier in farblos)
ist noch an der Seite angebaut (seit 1979 gleiche Bauweise wie beim 240GD, siehe hier.
Spiegel
Die Verkleidung wird vorsichtig ausgeklipst und abgezogen. Spiegel Spiegel Spiegel
1.3 Außenspiegel 463 nach MOPF: G55AMG: mit Zusatzblinker u. Vorfeldbeleuchtung: top

Der Außenspiegel besitzt das gleich große Spiegelglas (17,3 cm x 13,5 cm)
und die selbe Verstelleinheit. Im WIS sind mehrere Beiträge für die neuere
Spiegelversion mit Zusatzblinker und Vorfeldbeleuchtung enthalten:

Außenspiegel komplett aus-, einbauen: AR88.70-P-9000GN

Zusatzblinkleuchte aus-, einbauen: AR82.25-P-4726GS

Vorfeldbeleuchtung aus-, einbauen: AR82.25-P-4729GS
g55amg Blinkleuchte neu Spiegel
1.4 Außenspiegel R230: mit Zusatzblinker u. Vorfeldbeleuchtung: top

Da die Steuerung des Außenspiegels beim R230 sehr komplex ist, gibt es dazu eine eigene Webseite.
2. Außenspiegel 240GD - 460.310: 10/1979: top

Waren das noch Zeiten. Ein Spiegel ohne Motoren und Elektronik!
Spiegel Spiegel Spiegel
3. Außenspiegel 463 an 460-Tür anbauen: top

Reed515 (viermalvier-Forum, Mercedes) ersetzte an seinem 290GD die alten Spiegel durch die vom
463 mit elektrischer Verstellung. Für den Spiegelfuss müssen nur drei Löcher an passender Stelle
in die Tür gebohrt werden.
Spiegel neu Spiegel neu Spiegel neu
seine Materialliste:

Schalter: A1298200610, Spiegel: A4638101116, Spiegel A4638101416, Zugschalter 2-polig,
Relais, Stecksicherung mit Halter, Kabel 7x1,5 - 4 Meter, Kabel 2x1,5 - 4 Meter,
Flachsteckerbuchsen 10 Stck.
Auch die elektrische Verstellung (Schalter vom Pkw, roter Pfeil im Bild) und Spiegelheizung (Relais mit Schalter)
lassen sich nachträglich einbauen. Der Schalter wirkt wie ein Joy-Stick für die horizontale und vertikale Verstellung
des Spiegels. Durch Drehen des Knopfes wird zwischen linkem und rechtem Spiegel umgeschaltet (Hinweis von DaPo,
viermalvier-Forum).

Eigentlich könnte man den Schalter mit Relais für die Spiegelheizung weglassen und diese über eine Sicherung
direkt an Kl. 15 anschliessen (DC-Lösung). Das beheizte Spiegelglas wird durch einen Temperaturschalter gesteuert,
der ab 25 Grad öffnet und so die Spiegelheizung ausschaltet. Die Heizfolie hat einen Widerstand von etwa 4,7 Ohm,
da fließen auch nur max. 2,8 A bei 13 V.
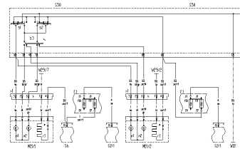
Spiegel neu Schaltplan
Im WIS finden sich drei Schaltplangruppen (Legende in Klammern) über die Aussenspiegel des Typ 463:

a) Stand: 06.11.1996: Motor 104.996 ab 01.01.1996, Motor 606.964 bis 31.05.1998:

PE88.79-P-2000H - PE88.79-P-2000-99H (PE88.79-P-2000-60H)

b) Stand: 01.09.1997: Motor 112.945, Motor 113.962, Motor 606.964 ab 01.06.1998:

PE88.79-P-2000M,
PE88.79-P-2000-99M (PE88.79-P-2000-60M)

c) Stand: 25.09.2006: ab 156043 Baumuster 463.244/245/247/248/250/254/270/271/303/309/322/323/332/333/340/341
PE88.79-P-2000GA,

PE88.79-P-2000-99GA (PE88.79-P-2000-60GA)
Ab 2013 hat der Außenspiegel einen dritten Motor zur Spiegeleinklappung. Im oberen Bereich des Bedienfeldes
sind zwei weitere Schalter. Es sind nun zwei Stecker am Spiegelkabel.

Sicherungen

Die Spiegelsicherungen (Türsteuergeräte) Nr. 21/22 (30A) beim 463 (ab 2000) sind im Sicherungsblock SAM Cockpit Fahrerseite.
Teil 3: Umbauten:


4.1. Ausbau des kompletten Spiegels (463):
top

Zum Abbau des kompletten Außenspiegels muß die Türinnenverkleidung ausgebaut werden, siehe Türverkleidung 463
tipp6-auswahl-tuer.htm, damit die drei Schrauben erreicht werden. Vorher senkt man die Seitenscheibe ab.
Dann löst man im Bereich des Spiegels die Türfolie ab. Am besten etwas an der Folienkante ziehen
und mit einem Messer vorsichtig die schwarze Klebemasse in der Mitte laufend durchschneiden ohne
die Folie zu beschädigen. So kann beim Einbau die Folie wieder lagerichtig angedrückt werden.
Spiegel Spiegel Spiegel
Dann am Spiegelkabel die zwei Steckverbindungen trennen. Nun die drei Schrauben (10er-Steckschlüssel)
des Spiegelfußes abschrauben, wobei man natürlich den Spiegel bei der letzten Schraube festhalten muß.
Den Spiegel kann man am Kabel hängenlassen, wenn man nur den Spiegelfuß vor Korrosion schützen will.
Stecker Spiegel Spiegel rechts Spiegel links Spiegel links
zu Teil 4 Umbauten - Gesamtübersicht Umbauten - zurück zu Teil 1
4.2. Korrosion im Spiegelfuß bei 463: top

Ausbau des Spiegels: siehe auch "Türverkleidung ausbauen".
Sie tritt öfters auf, wie am Spiegel eines G270CDI (Bj. 2002, 1. Bild) zu sehen ist (von Kadege, 4x4-Forum).
Der Fuß ist aus Aluminium und innen nicht lackiert. Feuchtigkeit/Salzwasser dringt zwischen Dichtung und Fuß ein.
Die Korrosion des Aluminiums unterwandert dann von innen nach außen den Lack. Vorbeugend kann man die Dichtungslippe
rundherum abheben und Sprühwachs in die Spalte einsprühen. Besser ist natürlich der Abbau des Spiegels mit anschließender
Konservierung. 2. Bild: fortgeschrittene Korrosion an beiden Spiegeln eines 463.
Spiegel Spiegel
Auch beim G55AMG (2/2006) ist im Oktober 2007 diese Korrosion im Spiegelfuß vorhanden.

Die weißen Oxidschichten auf dem Aluminium kann man abkratzen oder abschleifen.
Spiegel links Spiegel links Spiegel links
Alles mit Unterbodenschutzwachs behandeln. Auch die Auflagefläche der Spiegeldichtung
an der Türwand und der äußere Spiegelfußrand werden mit Wachs bestrichen, ebenso die Türfläche innen.

zurück zur Gesamtliste Umbauten G55AMG
Spiegel links Spiegel links Spiegel links
5.1. Ausbau des Spiegelglases: top

Der Ausbau ist durch die Alterung des Kunststoffes besonders bei schon älteren Spiegelgläsern problematisch,
zumal so ein Spiegelglas (Heizung mit Thermostat) sehr teuer ist (Teilkasko zahlt aber. Da lohnt sich die Teilkasko
ohne Selbstbeteiligung. Die ist mit Vollkasko zusammen viel billiger. ;). Bei dem Unfallspiegel sind alle 12 Zapfen
(grüner Pfeil) abgebrochen.
Spiegel Spiegel Spiegel
Das Spiegelglas wird ganz nach innen gestellt. Mit einem möglichst breiten Kunststoffspatel drückt /hebelt
man vorsichtigst das Spiegelglas hoch, mit einem zweiten schmalen Kunststoffspatel hebt man die Zapfen
(grüner Pfeil) über die Rasten am Rand der Verstelleinheit. Insgesamt wird das Spiegelglas mit 12 Zapfen
und 4 Innenstegen auf der Verstelleinheit gehalten.
Spiegel Spiegel
Zusätzlich sind noch drei Metallklammern vorhanden. Das beheizte Spiegelglas (mit Thermostat) ist sehr
teuer. Der Thermostat (Typ "Knackfrosch") von Elmwood (2450 L25C) ist normalerweise ganz vom Kunststoff
umschlossen. Zwei Zapfen habe ich noch im Spiegel gefunden und dazugesteckt.
Spiegel Spiegel
5.2. Thermostat am Spiegelglas: top

Das beheizte Spiegelglas wird durch einen Temperaturschalter gesteuert, der ab 25 Grad öffnet und so die
Spiegelheizung ausschaltet. Die Heizfolie hat einen Widerstand von etwa 4,7 Ohm. Eine Übersicht der
Elmwood-Thermoschalter findet man bei www.rsonline.de, Suche: Elmwood.
6. Die Verstelleinheit:

Die elektrische Verstelleinheit mit zwei Motoren ist auch nach der Modellpflege eingebaut, z.B. beim G270CDI.
Je ein Motor (Widerstand: etwa 31 Ohm) verstellt den Spiegel nach innen oder außen bzw. nach oben oder unten.
Spiegel
Die Verstelleinheit ist mit 4 Schrauben innerhalb einer Versteifungsplatte an das Gehäuse geschraubt.
Motor M1 kippt den Spiegel nach oben oder unten, Motor M2 nach innen oder außen. Durch Umpolung wird die
Drehrichtung des Motors geändert.
Spiegel Spiegel Spiegel
7. Die Spiegelverstellung: top

Zwei im 90 Grad-Winkel mit dem äußeren Tragring (grüner Pfeil) aus Kunststoff verbundene weiße
Kunststoffzahnstangen übertragen die Bewegungen beider Motoren zweidimensional auf den Kunststoffring
und somit auf den Spiegel. Über einen beweglichen Träger (gelber Pfeil) ist der Kunststoffring wie eine
Schaukel mit der Verstelleinheit verbunden, die fest mit der Spiegelrückwand verschraubt ist. Ein
Gummikragen dichtet die Verstelleinheit ab.
Spiegel Spiegel
8. Ausbau Spiegelfuß (463): top
Nach Lösen der Torx-Schraube (TX25, grüner Pfeil) kann der Spiegelfuß (notfalls mit Plastikhammer vorsichtig
nachhelfen) vom Unterteil abgezogen werden.
Spiegel Spiegel Spiegel
Die Spiegelrastung ist im Fuß mit einer Spezialmutter (17 mm) befestigt (Kombizange nehmen).
Für einen normalen Ringschlüssel ist kein Platz. Eine halboffene Stecknuß wäre wegen des Kabels
optimal. Vor dem Zusammenbau ist etwas Fett an allen drehenden Teilen angebracht. Dringt Sand/Staub
in die Lagerung ein, verschleißt der Aluguß und dann wackelt der Spiegelfuß bald.
Spiegel Spiegel Spiegel
Wackelt der Spiegelfuß im Sockel, kann man einen passenden Stahlblechstreifen
einer alten Fühlerlehre ( 0,05 mm abgestuft) dazwischen setzen.
Lehre
9. Spiegel für Wohnwagen: top

Padane (viermalvier) machte zwei Aufnahmen von den Zusatzspiegeln.
Nacharbeitung ist notwendig, damit sie auch an den neuen Spiegel passen.
Spiegel Spiegel
BernhardS (viermalvier) baute für den G270CDI die Halterung um (DC-Spiegel B67816410).
Er entfernte die vordere Kante an der Halterung und verlängerte die Spiegelstange um 10 cm.
Spiegel Spiegel Spiegel
10.Kabelfarben: fünfadrige Leitung: top

Spiegelheizung: braun (Masse) und schwarz/rot:
Thermoschalter: Elmwood 25015000 ("Knackfrosch")
Spiegelmotoren: ca. 70 mA
Motor M1: blau und weiß
Motor M2: blau und schwarzblaugrün
Schaltplan für die Anschlüsse des 463-Außenspiegels: WIS: PE88.79-P-2000-99H, Legende PE88.79-P-2000-60H (Bild siehe oben)
11. Spiegel-Teile: top 463.270 G55AMG (7/2006): Spiegel mit Zusatzblinker u. Vorfeldbeleuchtung

Spiegel komplett, links: A4638107116
Spiegel komplett, rechts: A4638107216
Spiegelglas, aspärisch, links: A4638108116
Spiegelglas, aspärisch, rechts: A4638108416
Verstellung elektrisch: A4638100086
Unterlage: A4638110096
zurück zum Anfang - HTML-Validation by-Upload

Valid HTML 4.01!