Signalerfass- und Ansteuerungsmodul (SAM N10/1):
463.270 G55AMG

sam.htm w463
Letzte Änderung 01.01.26/26.12.25/28.02.22/06.10.21/16.04.16/Beginn 30.03.2008 (C) Dr. Juliane Hehl
(Bilder soweit nicht extra gekennzeichnet in Eigenanfertigung)
Impressum gem. DSGVO

Julianes Webseite - Stichwörterverzeichnis

Die Webseiteninhalte bieten nur die Hilfe zur Selbsthilfe und sind keine Anleitung zur Reparatur, nur eine Literatursammlung.
Emails werden nicht beantwortet, es gibt keine Zugangsdaten! Das gilt nicht für mir bekannte Clubmitglieder.
Arbeiten am Fahrzeug erfordern fachliche Kompetenz und die Ehrlichkeit, die eigenen Fähigkeiten richtig einzuschätzen oder besser die Finger davon
zu lassen bzw. in die Werkstatt zu gehen. Alle Angaben nach bestem Wissen, aber ohne Gewähr und Haftung!

Etliche Hinweise können unter Umständen bei fehlerhafter Ausführung zu erheblichen Folgeschäden führen. Es wird daher ausdrücklich jede Haftung
dafür abgelehnt. Der Ausführende trägt das alleinige und uneingeschränkte Risiko.
1. Einführung SAM:
1.1 Vorsicherungsdose F32:
1.2 Schaltpläne Vorsicherungsdose F32:
1.3 Batterie G55AMG 2/2006:
1.4 Batterie G55AMG 3/2020:

1.5 Batterie G55AMG 120.03.2025:
2. SAM Vorne N10/1:
2.1 Schaltpläne 463 SAM Vorne N10/1:
3. SAM Fond N10/2:
4. Cockpit Fahrerseite F2/F34:

5. Hecktür:
6. Gerätefach (CD-Wechsler):
7. Anhängererkennung:
8. Innenbeleuchtung:
8.1 Leseleuchten Fond E11/1, E11/2:

8.2 Deckenleuchte Fond E15/8, E15/9 Code U142:
8.3 Kofferraumleuchten Fond E18/4, E18/5 Code U7


Tabelle - Arbeitsanleitungen - SL55AMG - G55AMG:

Menü-Übersicht Motor M113.99#

Tipp 22: Elektrik / Sicherungen

Tipp 7.1: Batterien

Tipp7: Ruhestrommessung
1. Einführung: Signalerfass- und Ansteuerungsmodul SAM: G55AMG

Im Mercedes Geländewagen ab 2000 gibt es zwei Signalerfass- und Ansteuerungs-Module (SAM):
vorne unter dem Handschuhkasten SAM Vorne N10/1) und seitlich unten an der Armstütze neben dem Beifahrersitz (SAM Fond N10/2 oder auch SAM Heck, ).

Sie enthalten Sicherungen, Relais und elektronische Steuergeräte N10/1 bzw. N10/2, die Daten aufnehmen und Relais oder Systeme schalten.
Zusätzlich gibt es einen Sicherungsblock, Vorsicherungsdose F32 an der Batterie hinter den Vordersitzen und die Sicherungsgruppe F2 und F34
(Sicherungen Cockpit) seitlich links am Armaturenbrett beim Fahrersitz.

Einige Relais für Hecktür und Anhänger-Steuergerät sitzen auch im Gerätefach unter dem CD-Wechsler.

Signalerfass- und Ansteuerungsmodul SAM: SL55AMG:

Beim SL55AMG 230.474 sind drei SAM-Module verbaut: SAM-Fahrer, SAM-Beifahrer und SAM-Fond.
Elektronische Absicherung:

Alle Funktionen im G, die das Licht und die Zentralverriegelung betreffen, sind elektronisch abgesichert (keine Steck-Sicherung). Dies gilt nicht für den
Anhänger und den Warnblinker. Die Funktionen sind überwacht. Dadurch können auch Fehlermeldungen im Kombiinstrument angezeigt werden, z.B. Ausfall einer
Glühbirne, tipp57.htm und tipp5.htm

Elektronisch gesichert sind: Abblend-, Blinklicht, Blinkerkontrolle, Brems-, Fernlicht, -kontrolle, Kennzeichenbeleuchtung, Lichthupe,
Multifunktionslenkrad, Nebelscheinwerfer, Nebelschlusslicht, Rückfahrlicht, Scheibenwaschpumpe, Scheinwerferreinigungsanlage, Schließrückmeldung, Stand-, Schlusslicht.
Birnchen
Die Liste (A4635450900, siehe Bild) enthält alle Sicherungen (G55AMG 463.270 2/2006) und steckt zusammengefaltet im Sicherungsfach (Cockpit links)
seitlich am Armaturenbrett. Den einzelnen Sicherungsblöcken sind folgende Nummern und Buchstaben zugeordnet.

SAM Fond/Heck: 1 - 16 (wwagrechte Reihe), 17 - 20 (senkrechte Reihe), 20 Sockel, verwendet 15
SAM Vorne: 43A, 43B, 44 - 52, 53a, 53b, 54a 54b, 55 - 65, A - K, 24 Sockel, verwendet 21
Cockpit Fahrerseite F34: 21 - 42, 22 Steckfassungen, verwendet 21
Cockpit Fahrerseite F2: A - H, 8 Steckfassungen, verwendet: 5

Mit den 5 Vorsicherungen (F32) sind insgesamt 67 Sicherungen im G55AMG(K) 463.270 ohne Soundsystem und Fondsitzheizung! Im 240GD waren es gerade mal 12 Sicherungen.

G55AMG 463.270 u.a., es gibt sehr viele weitere Varianten:

Sicherungs- und Relaiskasten Sicherungsbelegung: GF54.15-P-1255-20CB

Sicherungs- und Relaiskasten Relais: N10/1 SAM vorne, N10/2 SAM Heck GF54.15-P-1255-21CB

Sicherungsliste.pdf
Sicherung
1.1 Vorsicherungsdose F32 G55AMG: Batterie-Hauptsicherungen: top

EPC-Net: Gruppe 54/30/5/Bild 800
Nach Abbau des Getränkehalters kann der Deckel (Plastikknebelschrauben (rote Pfeile) um 90 Grad drehen) abgehoben
werden (Sitze vor fahren). Ich habe die Plastikdübel entfernt, der Deckel hält auch so.
VRLA-Batterie VRLA-Batterie VRLA-Batterie
1.2 Schaltplan Vorsicherungsdose F32: (ab 12/2000): top

Übersicht: PE 54.15-P-2504GB

Schaltplan: PE 54.15-P-2504-99GB

Legende: PE 54.15-P-2504-60GB

Sicherungen für die Module (je nach G-Version):

F1: 125A - N10/2 - Signalerfass- und Ansteuerungsmodul (SAM) Fond/Heck
F2: 200A - F34 - Sicherungsdose F2/F34 Innenraum Cockpit Fahrerseite
F3: 200A - N14/2 - Glühendstufe (nur Diesel)
F4: 200A - N10/1 - Signalerfass- und Ansteuerungsmodul (SAM) Vorne
F5: 125A - M4/7 - Elektrischer Sauglüfter M4/7 Motor u. Klima
F6: 60A - N10/1 - Signalerfass- und Ansteuerungsmodul (SAM) Vorne
1.3 Batterie G55AMG 2/2006: top

Die Batterie A0055410901 (alt: - 231,90 Euro ohne MwSt.), ETN-Nr. 590902095, 90Ah, 950A (EN) Kaltstart, VRLA-Batterie
(siehe auch Batterietipp) befindet sich beim 463 (ab 2000, lang) im Boden vor der Rückbank
unter dem Getränkehalter. Dieser ist mit zwei Schrauben am Batteriedeckel befestigt.
Der Ausbau der Heizdüse ist im Tipp Verkleidung beschrieben.
VRLA-Batterie VRLA-Batterie
Der Pluspol der Batterie ist über ein Kabel (35 qmm) mit der Vorsicherungsdose F32 (mit Hautptleitungssatz A4638205904 -
317,05 (alt A4635408006 - 210,63) ohne MwSt.) mit mehreren Hauptsicherungen mit dem Bordnetz verbunden.
Ein Blechdeckel deckt die Vorsicherungsdose (links neben der Batterie) ab.
Die Sicherungen können einzeln ersetzt werden, siehe auch Vorsicherungsdose beim Vorsicherungen R230 und Mercedes-Hochstromsicherungen.
Sicherung Sicherung Sicherung Sicherung
1.4 neue Batterie G55AMG 3/2020: A0019820826: top

Am 05.03.2020 machte die Batterie A0055410901 in meinem G55AMG schlapp.
Die alte Batterie besaß am Minuspol die Kennzeichnung 51/05, also Ende 2005, als dieser G gebaut wurde. Sie hatte also über 14 Jahre gehalten.
Ich baute eine neue VLRA-Batterie A0019820826 ein.

Vermutlich trug die ständige Dauerladung mit einem CTEK 7000 dazu bei wie auch die gleiche Zweitbatterie, die ich
im März 2006 auf dem Radlauf rechts im Kofferraum einbaute.
Batterie Batterie Batterie Batterie
1.5 neue Batterie G55AMG 10.03.2025: A0019820826: Bordnetzbatterie: top

Am 10.03.2025 erneuerte ich die Batterie im Batteriefach im Boden vor der Rückbank. Die alte Batterie kam
wieder in die Batteriehalterung auf dem rechten Radlauf und ersetzte die Batterie von 2/2006
2. Signalerfass- und Ansteuerungsmodul (SAM) Vorne N10/1: Typ 463 ab 2000: top

Funktion: GF54.21-P-6070G:

Sicherungsnummern: 43A, 43B, 44 - 52, 53a, 53b, 54a 54b, 55 - 65, A - K
Das SAM Vorne befindet sich unter dem Handschuhfach. Daten werden mit dem Innenraum CAN-B ausgetauscht. Über Leistungsschalter
werden Systeme und Steuergeräte über Sicherungen mit Spannung versorgt.
Armaturenbrett Armaturenbrett Armaturenbrett
2.1 Schaltpläne: Signalerfass- und Ansteuerungsmodul (SAM) Vorne N10/1: top

Typ 463.244 /245 /247 /250 /254 /309 /332 /333 ## bis 127356
Typ 463.248 ## bis 127356 ausser CODE (979) Sonderschutzausführung Blatt 1'-5'

Blatt 1: PE54.21-P-2106-99GA
Blatt 2: PE54.21-P-2106-99GB
Blatt 3: PE54.21-P-2106-99GC
Blatt 4: PE54.21-P-2106-99GD
Blatt 5: PE54.21-P-2106-99GE

Typ 463.244 /245 /247 /250 /254 /309 /322 /323 /332 /333 ## ab 127357 bis 31.8.03
Typ 463.248 ## ab 127357 bis 31.8.03 ausser CODE (979) Sonderschutzausführung Blatt 1'-5'

Blatt 1: PE54.21-P-2106-99GF
Blatt 2: PE54.21-P-2106-99GG
Blatt 3: PE54.21-P-2106-99GH
Blatt 4: PE54.21-P-2106-99GI
Blatt 5: PE54.21-P-2106-99GJ

Typ 463.244 /245 /247 /250 /254 /309 /322 /323 /332 /333 ## ab 1.9.03 bis 156037
Typ 463.243 bis 31.5.12 TYP 463.248## ab 1.9.03 bis 156037 ausser CODE (979) Sonderschutzausführung Blatt 1-5'

Blatt 1: PE54.21-P-2106-99GK
Blatt 2: PE54.21-P-2106-99GL
Blatt 3: PE54.21-P-2106-99GN
Blatt 4: PE54.21-P-2106-99GO
Blatt 5: PE54.21-P-2106-99GP

Typ 463.244 /245 /247 /250 /254 /309 /322 /323 /332 /333 ab 1.9.02 bis 31.8.03
Typ 463.248 ab 1.9.02 bis 31.8.03 ausser CODE (979) Sonderschutzausführung

PE54.21-P-2106-99GM

Typ 463 ab FIN 156043: bis Modelljahr 2008
Typ 463.244 /245 /247 /248 /249 /250 /254 ##, 463.270 /271 /303, 463.309 /322 /323 /332 /333 ##, 463.340 /341

Blatt 1: PE54.21-P-2106-99GQ
Blatt 2: PE54.21-P-2106-99GR
Blatt 3: PE54.21-P-2106-99GS
Blatt 4: PE54.21-P-2106-99GT
Blatt 5: PE54.21-P-2106-99GV
Blatt 6: PE54.21-P-2106-99GW (11 Seiten)
Blatt 7: PE54.21-P-2106-99GX

Typ 463.202 /222 /236 /237 /270 /271 /303 /340 /341 ab Modell-J. 2009 /AEJ 08, Stecker 2, 3, 11, Blatt 1
Typ 463.306 /336 /346 ab Modell-J. 2011 /AEJ 10, Stecker 2, 3, 11, Blatt 1

Blatt 1: PE54.21-P-2106-99GY

Typ 463.202 /222 /236 /237 /270 /271 /303 /340 /341 ab Modell-J. 2009 /AEJ 08, Stecker 5, 6, Blatt 2
Typ 463.306 /336 /346 ab Modell-J. 2011 /AEJ 10, Stecker 5, 6, Blatt 2

Blatt 2: PE54.21-P-2106-99GZ
SAM vorne N10/1 aus-, einbauen: AR54.21-P-1261GM:

Handschuhkasten aus-, einbauen: AR68.10-P-1400GM:
Abdeckung Fußraum Beifahrer ausbauen: AR68.10-P-1520GM:

Unter dem Handschuhkasten sind drei Schrauben zu lösen, ebenso an der linken Seite der Verkleidung des Beifahrerfußraumes. Die Abdeckung läßt
sich dann vorsichtig abnehmen, der Lüftungsschacht ist nur gesteckt. Sicherungs- und Relaiseinheit mit dem Steuergerät N10/1 läßt sich nach
Lösen der hinteren Befestigungsmutter nach unten abklappen.

Leitungen an Steuergerät, Sicherungs- und Relaisbox abschließen AR54.18-P-1261-01P:

Leitungen an Steuergerät, Sicherungs- und Relaisbox anschließen AR54.18-P-1261-02P:
Armaturenbrett Armaturenbrett
Diskrete Eingänge:

Druck- u. Temperaturgeber Kältemittel (B12/2), Generator G2, Lichtschaltermodul (S1), Bremsflüssigkeitskontrolle (S11), Feststellbremskontrolle (S12),
Kühlmittelkontrolle (S41), Wasserstandskontrolle Scheibenwaschanlage (S42).

Diskrete Ausgänge:

Regelventil Kältemittelverdichter (A9), Scheinwerfer li (E1) u. re (E2),Nebelleuchte li (E5/1) u. re (E5/2), Blinkleuchte li (E6/1) u. re (E6/2),
Pumpe Scheibenwasser (M5/1), Pumpe Scheinwerferreinigungsanlage (M5/2), Pumpe Waschwasser Hecktür (M5/13), Heizwasserumwälzpumpe (M13),
Waschdüsenbeheizung li (R2/2) u. re (R2/3).

Relaisansteuerung:

Relais heizbare Windschutzscheibe (K13/2), Relais Fanfaren (N10/1kl), Relais Wischen Stufe 1,2 (N10/1kL), Relais Sekundärluftpumpe (N10/1kO),
Relais Wischen ein/aus (N10/1kQ), Relais Klemme 15 (N10/1kP), Relais Klemme 15R (N10/1kM), Relais Klemme 87, Motor (N10/1kR), Relais Klemme 87,
Fahrwerk (N10/1kK), Relais Starter (N10/1kS)
Sicherungen SAM Vorne:

Abkürzungen: EGS Elektronische Getriebesteuerung, KLA Klimaaanlage, ALWR Automatische Leuchtweitenregelung,
PTS Parctronic-System, LDS Lichtdrehschalter
Sicherung
43A: Fanfaren Kl.15R 15A 43B Fanfaren Kl.30 15A
44 Kl.15R Handy (SA Telefonsysteme) 5A 45 Kl.15R Airbag 10A
46 Wischen EIN/AUS 20A 47 Kl.15R Zigarettenanzünder, Stützpunkt 15A
48: Kl.15, Z3/29, Zündspulen, Magnetkupplung (Kompressor) 15A 49 Kl.15 Airbag 10A
50 Reserve 5A 51 Kl.15 EGS,KLA,ALWR 7,5A
52 Starter (M112,M113) 15A 53a KL.87 Motor/M1
Starterrelais
15A
53b Kl.87 Diesel/D1 25A+ 54a Kl.87 Motor/M2 15A
54b K.l87 Diesel/D2 10A 55 Kl.87 EGS/Getriebe 7,5A
56 EWM/PTS 7,5A 57 Kl.30Z EZS 5A
58 Sido 8-fach 40A 59 Rückförderpumpe ABS 50A
60 Ventilblock ABS 40A 61 Reserve 15A
62 Klemme 30, Diagnosedose OBD-II,
Pin 16, LDS
5A 63 Reserve 5A
64 Radio/COMAND 10A 65 Sekundärluftpumpe 40A


3. SAM Fond N10/2: seitlich am Mitteltunnel Beifahrer: top

Anordnung (veraltet, nicht mehr im WIS): GF54.21-P-4130-01GB
Anordnung: GF54.15-P-1259-01GB

SAM Fond N10/2 aus-, einbauen: AR54.21-P-1259GM:

Dazu muss die Mittelkonsole ausgebaut werden, siehe Abschnitt 3.3
Das Signalerfass- und Ansteuerungsmodul (SAM Fond) N10/2 ist nur bei ausgebautem oder ganz nach vorne verschobenem Beifahrersitz
(Anschlag entfernen) zugänglich, siehe Tipp 79: Beifahrersitz ausbauen.
Die Abdeckung ist mit zwei Plastikknebeln gehalten, deren Schlitz zum Öffnen waagrecht stehen muss.
Beifahrersitz Beifahrersitz Beifahrersitz
3.1 Sicherungs- und Relaiskasten: Relaisbelegung: 463.270 bis 156037 GF54.15-P-1255-21CB :

Sicherungsbelegung: (von li. nach re.: Sicherungsnummern: 1 - 16, 17 - 20):
Si 1: Kl 15R2/TES li. 30A
Si 2: Kl 15R2/TES re. 30A
Si 3: TV-Tuner (SA) 7,5A
Si 4: G55AMG Steuergerät Kraftstoffpumpe 20A
Si 5: leer, Reserve (max. 20A)
Si 6: G55AMG Intank 7,5A (sonst. Reserve (max 20A)
Si 7: leer, Reserve (max. 20A)
Beifahrersitz Beifahrersitz
Si 8: Antennenmodul, Einbruch-Diebstahl-Warnanlage (EDW) 7,5A
Si 9: Dachbedieneinheit (DBE), Make-Up Spiegel, Regensensor
Garagentüröffner, Schiebedach (SA), 25A
Si 10: Heizbare Heckscheibe 20A
Si 11: leer, Reserve, 20A
Si 12: Vorschaltgerät Getriebe: Abtriebsdrehzahlsensor 7,5A (Reserve 15A)
Si 13: leer, Multikontursitz, 20A
Si 14: Heckwischermotor 15A
Si 15: Tankdeckelentriegelung 7,5A
Si 16: leer, Sprachbedienungssystem SBS (SA), 5A
Si 17: Steuergerät (Anhängererkennung N28/1) 20A
Si 18: Steckdose (Anhängerleuchten) 20A
Si 19: Anhänger-Dauerplus (sonst. Kl.30, Überdruckpumpe) 20A
Si 20: Zentralverriegelung (Hecktür) 10 A
Beifahrersitz
3.2 Relaisbelegung:

(von li. nach re.): In den Bildern wurden die Relais mit A - H gekennzeichnet, es gibt verschiedene Bezeichnungen.

Relais A/1/L: N10/2kA Kraftstoffpumpe: 12V/20A - A0025421119
Relais B/2/M: N10/2kB Relais 2 Klemme 15R: Hella - A0025422619 - 13,48 Euro ohne MwSt.
Relais C/3/N: N10/2kC Reserve 2 (frei)
Relais D/4/O: N10/2kD Reserve 1 (frei)
Relais E/5/P: N10/2kE Heckscheibenheizung: Hella (Diode) - A0025421319
Relais F/6/Q: N10/2kF Relais 1 Klemme 15R: (Diode) - A0025421319
Relais G/7/R: N10/2kG Polwender1 Motor M14/10 Tankklappe: 12V/20A (Diode) - A0025421219
Relais H/8/S: N10/2kH Polwender2 Motor M14/10 Tankklappe: 12V/20A (Diode) - A0025421219
Beifahrersitz
3.3 weitere Relais:

Über der Sicherungsreihe sind weitere Relais vorhanden. Damit man sie erreicht, muss die Verkleidung der Mittelkonsole zwischen
den Vordersitzen ausgebaut werden: AR68.20-P-2000GA

siehe auch Tipp 20b: Verkleidung.

Warum wurde da der Deckel nicht größer gemacht? So erhöht man die Werkstattumsätze! Ich schneide mir eine Serviceöffnung in die Verkleidung.

Bildnachweis: Literatur zum G: mercedestechstore.com (G Clas Component Locations).
Sicherung Sicherung
A: Sperrenrelais, Längsausgleich (K36),
B: ESP Bremslichtunterdrückung (K55),
C: ESP Hochdruck-Pumpenrelais (K84),
D: Intank Kraftstoffpumpe (K27/5),

E: Relais NTK-Pumpe Ladeluftkühler M44 (K61)

EPC-Net: 54/045/6 Bild 160
1 Das Relais K61 A0025421419 (alt: A0025421319) wird sehr oft verwendet.

beim G500: D: Lüfterrelais für rechten K9/2 und E: linken K9/1 Zusatzlüfter).

Am Boden in der Mittelkonsole (2.Bild) befindet sich das Getriebesteuergerät N15/7 (G).
4. Sicherungen Cockpit Fahrerseite (ab 2000) F2/F34: top

Übersicht: PE54.15-P-2501GE

Schaltplan: Sicherungsbox F34 Cockpit Fahrerseite: PE54.15-P-2501-99GE
Typ 463.202 /222 /236 /237 /270 /271 /303 /340 /341 bis 31.5.12, Blatt 1
Typ 463.244 /245 /247 /248 /249 /250 /254 /309 /322 /323 /332 /333 ## ab 156043 bis 31.5.12 Blatt 1
Typ 463.306 /336 /346 bis 31.5.12

gilt für folgende Fahrzeuge: siehe auch Typenübersicht 463: GF00.10-P-0025-01O
Links an der Fahrerseite des Armaturenbretts befinden sich beim 463.270 G55AMG(K) die Sicherungsblöcke F2 und F34. Der Deckel wird von 5 Klammern gehalten.
An der vorderen Ecke (1. Bild, roter Pfeil) den Deckel abheben und flach herausziehen, um nicht die beiden hinteren Halterungen abzubrechen.
Siehe auch Tipp Sicherungen.
Sicherung Sicherung
Sicherungsnummern F34: 21 - 42, Sicherungskennzeichnungen F2: A - H. Für diese Sicherungen gibt es einen "Sicherungszieher"
= Abziehzange: A0005810654 - 1,97 Euro ohne MwSt. in der Werkzeugtasche.
Sicherung Sicherung Zieher
4.1 Sicherungen F34: 21 - 42:
21: Türsteuergerät v. li., Spiegelheizung, Spiegelverstellung 30A
22: Türsteuergerät v. re., Spiegelheizung, Spiegelverstellung 30A
23: Fondleseleuchte 5A
24: Frontscheibenheizung 20A
25: Fahrer-/Beifahrer-Sitzheizung 10A
26: Wechselrichter (blaue AMG-Beleuchtung) 7,5A
27: Sitzsteuergerät Fahrer 30A
28: 2 Steckdosen 30A
29: Reserve, Lenkradheizung (SA)
30: Umlufteinheit, Heizung Klima 40A
31: EZS (elektr. Zündschloss) 20A
32: Türsteuergerät hi.li 30A
33: Türsteuergerät hi.re 30A
34: Handy (SA TeleAid) 7,5A
35: Standheizung 30A
36: Reserve, elektr. Verdeck
37: Differenzial: Unterdruckpumpe (Benziner) 15A
38: Sitzsteuergerät Beifahrer 30A
39: Verteilergetriebe-Steuergerät 40A
40: Reserve
41: OBF (oberes Bedienfeld Klima) 7,5A
42: Kombiinstrument 7,5A
4.2 Sicherungen F2: H - A:
8/H: frei: Zusatzlüfter Benziner, 20A (Kraftstoffpumpe Diesel 30A)
7/G: frei: Zusatzlüfter Benziner, 20A (Starter Diesel 40A)
6/F: Steuergerät Fondsitzheizung, 20A
5/E: frei: Reserve, Soundsystem (SA), 20A
4/D: Wasserstandssensor, Steuergerät ABS Kl.15, Bremslichtschalter, 5A (Zuheizer Kl.15)
3/C: frei: Reserve, (Kraftstoffvorwärmung: G270CDI/G400CDI, 20A)
2/B: Steuergerät ABS Kl.87 Bremslichtschalter, 10A
1/A: NTK-Pumpe Ladeluftkühler 10A, (Diesel 15A)

siehe auch defekte NTK-Pumpe G55AMG(K)
Sicherung
Strommessung:

Wird anstelle einer Sicherung ein Messadapter eingesetzt, kann der jeweilige Strom gemessen werden (siehe Tipp Elektrik).
Prüfstecker Prüfstecker
5. Hecktür: top

Für die Hecktüre (siehe Tipp Hecktür) gibt es einen eigenen Schaltplan (PE72.20-P-2050-99GA).

Die Ansteuerung der Komponenten erfolgt vom Signalerfass- u. Ansteuerungsmodul (SAM) Fond N10/2 (GF54.15-P-1259-01GB) seitlich in der Konsole
neben dem Beifahrersitz (siehe oben). Dort sitzt auch das Relais N10/2KE für die Heckscheibenheizung, die mit einer 20A-Sicherung N10/2f10 (Nr.10) abgesichert ist.

Im SAM Fond daneben sitzt das Relais N10/2KF (Relais 1, Klemme 15R), das über das Relais K68 den Wischermotor in der Hecktür über eine 15A-Sicherung N10/2f14 (Nr. 14) mit 12 V versorgt.
6. Gerätefach CD-Wechsler (linker Radlauf hinten): top

Dieses Relais K68 (gelb, 3. Relais von links) befindet sich im Gerätefach unter dem CD-Wechsler. Das Bild zeigt das Gerätefach vom G270CDI.
CD-Wechsler
Daneben befindet sich auch das Relais K44 (grün) für den Motor der Zentralverrieglung M14/7, angesteuert vom SAM Fond N10/2, abgesichert mit 10A (WIS: 7,5A), 0,75 qmm.

Das große schwarze "Relais", das Vorschaltgerät N36, (A0235459932, links im Bild), ist mit dem Getriebe-Abtriebsdrehzahlsensor B49
(A4635420717 - AR27.19-P-0250G) verbunden und stabilisiert die Betriebsspannung für den Sensor. Das Bild zeigt die Relaiseinheit vom G55AMG(K).
Hecktür
Kontaktstörungen:

Bei Kontaktstörungen am Vorschaltgerät N36 und Getriebesensor B49 schaltet das Getriebe nicht mehr aus dem 1. Gang hoch.

Diagnose: kein Fehler bzw. Fehler 016/112, siehe AF27.19-P-6060A .

Im Gerätefach CD-Wechsler sitzt auch das Modul N25/6 für eine Sitzheizung der Rücksitze.

Rückfahrkamera: GF54.65-P-0005G

Ab Mopf 2007 besitzt der G eine analoge Rückfahrkamera B84/3 (FBAS-Farbbildkamera mit Weitwinkelobjektiv). Das Spannungsversorgungsmodul N66/10 befindet sich im Gerätefach an der Rückwand.

Reifendruckkontrolle: (GF40.15-P-5124G)

Auch das Steuergerät N88 für die Reifendruckkontrolle ist im Gerätefach eingebaut.
7. Steuergerät N28/1 Anhängererkennung (Gerätefach CD-Wechsler, linker Radlauf): top

Nach der Modellpflege (MOPF) von 2000 befindet sich im Gerätefach beim CD-Wechsler das Steuergerät N28/1 Anhängererkennung, (roter Pfeil,
siehe GF31.19-P-4050G), das über die Sicherung Nr. 17 (20A) mit dem Steuergerät N10/2 SAM Fond (CAN-B Innenraum) verbunden ist.
Es erkennt, ob der Stecker des Anhängers, siehe Tipp 52 eingesteckt ist und es steuert die Beleuchtungseinrichtungen des Anhängers (Bild: G270CDI).

Ab Mai 1998 bis 2000 war in der Anhängesteckdose zum Abschalten der Rückfahrhilfe ein Mikroschalter eingebaut, siehe auch den Tipp 52, Abschnitt3.7 Rückfahrhilfe.
CD-Wechsler
8. Innenbeleuchtung: top

Elektrische Schaltpläne Innenbeleuchtung:

Übersicht Blatt 3: PE82.20-P-2000GD

Typ 463.202 /222 /236 /237 /270 /271 /303 /340 /341 bis 31.5.12 Blatt 3
Typ 463.244 /245 /247 /248 /249 /250 /254 /309 /322 /323 /332 /333 ## ab 156043 bis 31.5.12 Blatt 3
Typ 463.306 /336 /346 bis 31.5.12 Blatt 3

Elektrischer Schaltplan Blatt 3: PE82.20-P-2000-99GD

Übersicht Blatt 2: PE82.20-P-2000GB

Typ 463.202 /222 /236 /237 /270 /271 /303 /340 /341 bis 31.5.12 Blatt 2
Typ 463.244 /245 /247 /248 /249 /250 /254 /309 /322 /323 /332 /333 ## ab 156043 bis 31.5.12 Blatt 2
Typ 463.306 /336 /346 bis 31.5.12 Blatt 2

Elektrischer Schaltplan Blatt 2: PE82.20-P-2000-99GB

Übersicht Blatt 1: PE82.20-P-2000GA

Elektrischer Schaltplan Blatt 1: PE82.20-P-2000-99GA
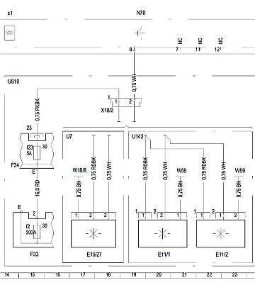
8.1 Leseleuchten Fond E11/1, E11/2: top

Die Leuchten haben drei Anschlüsse (Masse, +12 V, Schalteingang), sind parallel geschaltet und können mit einem Schalter an der Leuchte einzeln betätigt werden.

Leseleuchten aus-, einbauen: AR82.20-P-1120GR

Steuergerät Dachbedieneinheit DBE (N70):

Sicherung: f23 Sicherungsbox F32 Cockpit Fahrerseite:
Übersicht: Schaltplan Steuergerät Dachbedieneinheit N70: Blatt 1: PE54.21-P-2107GD
Typ 463.202 /222 /236 /237 /270 /271 /303 /340 /341 Blatt 1
Typ 463.244 /245 /247 /248 /249 /250 /254 /309 /322 /323 /332 /333 ## ab 156043 Blatt 1
Typ 463.306 /336 /346 Blatt 1

Schaltplan N70: PE54.21-P-2107-99GD
Fondleuchte
8.2 Deckenleuchte E15/8, E15/9 (Code U142 nicht Cabrio): top

Die Deckenleuchte 15/8 (rechts) und E15/9 (links) werden einzeln vom Steuergerät N10/2 SAM Fond mit +12 V angesteuert.

Deckenleuchte aus-, einbauen: AR82.20-P-01123A

Elektrischer Schaltplan Blatt 3: PE82.20-P-2000-99GD: 41L (links), 43L (rechts)
Fondleuchte
8.3 Cabrio-Kofferraumleuchten E18/4, E18/5 (Code U7: Cabrio): top

Die Kofferraumleuchten Fond E18/4 (rechts) und E18/5 (links) werden einzeln vom Steuergerät N10/2 SAM Fond mit +12 V angesteuert.

Elektrischer Schaltplan Blatt 3: PE82.20-P-2000-99GD:

Diagnose 2012:

Funktioniert eine Deckenleuchte (Kofferraumleuchte) nicht (oder beide), wird z.B. der
Fehlercode B1057: "Das Bauteil E15/8 hat (Deckenleuchte Fond links) hat Kurzschluss oder Unterbrechnung" oder/und
Fehlercode B1070: "Das Bauteil E15/9 hat (Deckenleuchte Fond rechts) hat Kurzschluss oder Unterbrechnung"
als akuter Fehler abgelegt. Leider sind die Leuchten nicht ansteuerbar.

Fehlerliste SAM-Fond Diagnose 2012 g55amg2006/elektrik/fehlerliste-sam-fond.pdf

Schaltplan N10/2: PE82.20-P-2000-99GD
Fondleuchte
zurück zum Anfang -

HTML-Validation by-Upload

Valid HTML 4.01!