Hecktür 463
z.B. G55AMG 463.270 ab 2000 mit Fond-Seitenfenster

tipp6a2.htm: w463
Letzte Änderung 18.01.26/22.12.25/26.06.23/27.06.16/29.08.14/30.10.13/03.12.2009 (C) Dr. Juliane Hehl
(Bilder soweit nicht extra gekennzeichnet in Eigenanfertigung)
Impressum gem. DSGVO

Die Webseiteninhalte bieten nur die Hilfe zur Selbsthilfe und sind keine Anleitung zur Reparatur, nur eine
Literatursammlung. Emails werden nicht beantwortet, es gibt keine Zugangsdaten! Das gilt nicht für mir bekannte
Clubmitglieder. Arbeiten am Fahrzeug erfordern fachliche Kompetenz und die Ehrlichkeit, die eigenen Fähigkeiten
richtig einzuschätzen oder besser die Finger davon zu lassen bzw. in die Werkstatt zu gehen. Alle Angaben nach
bestem Wissen, aber ohne Gewähr und Haftung!

Etliche Hinweise können unter Umständen bei fehlerhafter Ausführung zu erheblichen Folgeschäden führen. Es wird daher
ausdrücklich jede Haftung dafür abgelehnt. Der Ausführende trägt das alleinige und uneingeschränkte Risiko.

Webseite Juliane - Stichwörterverzeichnis Geländewagen / Webseite - zurück zur Auswahl Tür
Übersicht Hecktür (463 ab 2000):
1. Türverkleidung ausbauen:
2. Türgriff innen ausbauen:
3. Türöffner: Abdeckung abbauen:
4. Türgriff außen abbauen:
5. Obere Abdeckung ausbauen:

6. Bremsleuchte abbauen:
7. Türscharnier:
8. Elektrik Hecktür:
8.1. Zentralverriegelung (ZV):
9.1 Heckscheibenheizung:
9.2 Türkontaktschalter Hecktür:
9.3 Türkontaktschalter:
9.4 Hecktür einstellen:
10. Hecktür - Scheibenwischermotor:
10.1 Scheibenwischermotor zerlegen:

10.2 Scheibenwischermotor: Elektrik:
11. Fensterrahmen - Korrosionsschutz:
12. Seitenscheibe - Gepäckraum:
13. Heckscheibe:
14. Codes Glasscheibe - Sonderausstattungen:
Den Abbau der Türverkleidungen begann ich beim G55AMG bei der rechten Fondtür. Die nach 5 Türen gesammelten
Erfahrungen sind im Tipp "Fondtür rechts" enthalten, also sollte man ihn zuerst lesen.
1. Verkleidung Hecktür (463 ab 2000): top

Aus-, Einbau: AR72.20-P-6615G
Hecktür Hecktür
Die Hecktür ist wie bei den anderen Türen innen kaum konserviert. Vor dem Ausbau der Türverkleidung sollte man einige
Befestigungsclipse (Klammer): A4639880278 vorrätig haben, denn die brechen leicht. Sie sind seit 1979 gleich geblieben
und auch bei meinem 240GD verbaut, siehe Türverkleidung 240GD.
Tür Hecktür
Zum Ausbau schiebt man einen Kunststoffkeil (aus Hart-PVC selber anfertigen oder bei Mercedes kaufen:
Montagekeil W110589035900) vorsichtig an den gekennzeichneten Stellen (rote Pfeile) unter die Verkleidung und
drückt sie ab. Die Verkleidung wurde von der Fa. Eldra in Vilsbiburg hergestellt.
Tür Hecktür Hecktür
Beim Einbau habe ich einige Clipse weggelassen (siehe weiße Sockel), die Verkleidung hält genauso und lässt sich später leichter ausbauen.
Hecktür Hecktür Hecktür Hecktür
2. Innen: Türgriff abbauen: top
Nun sollte der Türgriff abgeschraubt werden. Die beiden Abdeckungen (links A4637430130 bzw. rechts A4637430230)
der Schrauben werden mit einem kleinen Schraubendreher außen seitlich zum Griff hin weggedrückt und herausgezogen.
Hecktür Hecktür Hecktür
Zur lagerichtigen Montage ist das rechte Griffloch mit "RE" gekennzeichnet. Hecktür Hecktür
3. Türöffner: Abdeckung abbauen: top
Die Abdeckung des Türöffners (Rosette A3097660225) der Hecktür hat sich seit 1979 nicht verändert, wie die Bilder vom 240GD zeigen (siehe Tipp6a: Türverkleidung 240GD).
Tür Tür Tür Tür
Die Abdeckung wird etwas seitlich weggedrückt (1. Bild, roter Pfeil) und abgenommen. Der Türöffner rastet oben und unten auf einer Seite ein.
Hecktür Hecktür Hecktür Hecktür
3.1 Türöffner: top
Nur bei der Hecktür wird fast der gleiche alte Türöffner (A 000 760 03 61 (9051 schwarz) noch verwendet, wie er beim 240GD eingebaut ist.
4. Türgriff außen: top

Aus-, Einbau: AR72.20-P-2420A
Nach Abnahme der Türverkleidung löst man die Schraube (roter Pfeil) unter der Türschlossfalle und lockert ganz wenig die Schraube innen am Griff (sitzt sehr fest). Nun kann der Türgriff abgezogen werden (siehe auch Tipp6b1: Türgriff 463). Tür hire Hecktür Tür
5. Obere Abdeckung ausbauen: top
Die mittlere Abdeckung über der Heckscheibe verdeckt den Scheibenwischermotor und den Bremsleuchtenfuß und ist an den rot
gekennzeichneten Stellen eingeclipst. Mit dem Kunststoffkeil hebelt man die mittlere Abdeckung vorsichtig ab.
Hecktür Hecktür
Die beiden Nasen in der Mitte (rote Pfeile) sitzen ziemlich fest. Nicht an den Enden der Abdeckung ziehen, Bruchgefahr. Hecktür Hecktür
Die Verkleidungen der Seitenholme sind oben mit zwei und unten mit einer Schraube angeschraubt. Hecktür Hecktür Hecktür
Darunter sind seitlich an der Scheibe die beiden Anschlüsse der Heckscheibenheizung. Hecktür Hecktür
6. Bremsleuchte: top

Aus-, Einbau: AR82.10-P-5375GG
Der Fuß der Hella-Bremsleuchte (A4638250409 , 12V 2W, Made in New Zealand, ist mit vier Schrauben am Türrahmen befestigt.
4 kleine Abstandsringe verhindern ein zu starkes Zusammenpressen des Kunststoffes.
Hecktür Hecktür Hecktür Hecktür
Nun ist die LED-Technik (Leuchtdioden) vorhanden. Auf einer Leiterplatte sind 12 Leuchtdioden mit 3 Widerständen und
einer Diode vorhanden. Der eigentliche Leuchteneinsatz ist rundherum vergossen, man kann also keine defekte Lötstelle nachlöten.
Hecktür Hecktür Hecktür
7. Türscharnier: top
Je drei Schrauben halten die beiden Türscharniere A4637400137 in der Tür. Im unteren Querholm der Tür ist ein Dämpfer
A0019809264, bis VIN-End-Nr. X168963, 23.11.06) eingebaut.
Hecktür Hecktür Hecktür Hecktür Hecktür
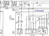
8. Elektrik Hecktür 463/270: top

Für die Hecktüre gibt es einen eigenen Schaltplan. Die Ansteuerung der Komponenten erfolgt vom Signalerfass- u.
Ansteuerungsmodul (SAM) Fond N10/2 seitlich in der Konsole neben dem Beifahrersitz (siehe SAM Fond). SAM hinten (Fond): GF54.15-P-1259-01GB
SAM Fond neben Beifahrersitz
Übersicht: PE72.20-P-2050GA

Typ 463.244/245/247/248/249/250/254 ab 156043
Typ 463.270/271/303
Typ 463.309/322/323/332/333 ab 156043
Typ 463.340/341

Schaltplan neu: PE72.20-P-2050-99GA-Neu
Schaltplan alt: PE72.20-P-2050-99GA
Legende alt: PE72.20-P-2050-60GA
8.1 Zentralverriegelung (ZV): top

siehe Bericht Motor Zentralverriegelung.

Vom SAM-Fond gelangen 12V-Dauerplus über eine 7,5A-Sicherung zum Relais K44 Zentralverriegelung. Das Relais schaltet den Motor M14/7 ZV Hecktür.

Motor ZV Hecktür aus-, einbauen: AR80.20-P-4003A.

Das zweite Bild zeigt die Steckverbindung (blau u. weiß).
Hecktür Hecktür Hecktür
9.1 Heckscheibenheizung 463.270: top

Dort sitzt auch das Relais N10/2KE (Relais E) für die Heckscheibenheizung, die mit einer 20A-Sicherung N10/2f10 (Nummer 10) abgesichert ist.
SAM Fond Beifahrersitz Schaltplan Hecktür
9.2 Türkontaktschalter Hecktür 463.270: top

Das Hecktürschloss besitzt einen Türkontaktschalter. Bei geöffneter Tür können durch Umklappen des Schlossriegels am
Türschloss in Schließstellung die beiden Innenleuchten über der Hecktür an der Decke hinten ausgeschaltet werden.
Vorraststellung Hecktür
9.3 Türkontaktschalter 463 ab 2000: top
Der Türkontaktschalter A4638204110, der früher an der A- bzw. B-Säule saß (alte Form: siehe Tipp 98-12, Abschnitt 2.1 beim 280GE), befindet sich seit etwa 2000 im Türschloss der vier Seitentüren und der Hecktür. Tür Tür Tür Tür
In der Vorraststellung (2. Bild) des Türschlosses muß der Türkontaktschalter geschlossen sein, was sich mit einem Multimeter
am Stecker prüfen läßt. Drückt man bei der Hecktür das Schloss ganz nach unten, werden die zwei Leuchten oben im Heckbereich
ausgeschaltet.

Türkontaktschalter einstellen: AR72.29-P-2100G v. 23.10.2006
Schloss-Hecktür Schloss-Hecktür Schloss-Hecktür
Der Türkontaktschalter S17/18 schließt nur in der Vorraststellung des Schlosses den Pin 16 vom SAM-Fond N10/2 nach Masse.
Über den CAN-Bus wird der Schließungszustand der Tür auch an das Kombiinstrument gemeldet. Die vier Türkontaktschalter
S17/3-S17/6 der Seitentüren und der Hecktür sind direkt mit dem SAM Fond (N10/2) und mit den Wechselrichtern N81/1 - N81/4
für die Leuchtfolien in der Einstiegsleiste verbunden. Ein Masseimpuls schaltet ein bzw. aus.

Zum Einstellen des Türkontaktschalters wird die Kontaktfeder an der Stelle "X" (Pfeil) so verbogen, dass in Vorraststellung
des Schlosses der Schalter geschlossen ist. In Schließstellung ist der Schalter geöffnet.
Türkontaktschalter
9.4 Hecktür einstellen: 463 ab 2000: top

Tür justieren: AR72.20-P-1032A
Schließkeil justieren: AR72.20-P-1032-02A
Kugelzapfen justieren: AR72.20-P-1032-03A
10. Heck-Scheibenwischermotor (M6/4): top
Garantie: Bleibt der Heckscheibenwischer an beliebigen Stellen stehen, so ist die Endabschaltung im Wischermotor defekt: A0068204242 (Bosch-Nr. 0390206102). Hecktür
Da noch Garantie bestand, wurde der Motor einfach getauscht. Der Motor ist mit zwei Schrauben und mit der Achse in der Tür befestigt. Hecktür Hecktür Hecktür
Hecktür Hecktür Hecktür Hecktür Hecktür
10.1 Scheibenwischermotor zerlegen: top
Im September 2011 bekam ich einen fast neuen Ersatzmotor sehr günstig und zerlegte ihn. Der Deckel ist mit vier
Innentorx-Schrauben befestigt. Nun sieht man auch, dass der Zulieferer Bosch mit Fett spart.
Hecktür Hecktür Hecktür
Die Scheibenwischerachse kann man einfach mit dem Hebelwerk abziehen. Auf den Dichtring und die Hülse achten. Hecktür Hecktür Hecktür
Das Kunststoffzahnrad hebt man beidseitig mit zwei Schraubendreher vorsichtig hoch. Darunter sind die drei Kontaktfedern,
die auf die Schleifringe unterhalb des Kunststoffzahnrades drücken.
Hecktür Hecktür
10.2 Hecktür - Scheibenwischermotor: Elektrik: top

Schaltplan: PE72.20-P-2050-99GA
Legende: PE72.20-P-2050-60GA
Im SAM Fond N10/2 sitzt das Relais N10/2KF (Relais 1, Klemme 15R). Von SAM-Fond Pin 1 werden über eine 15A-Sicherung (Si 14) der Pin 2 vom Relais K68 und die schwarz-blaue Leitung zum Wischermotor immer mit 12 V versorgt. Das Relais K68 befindet sich im Gerätefach unter dem CD-Wechsler (3. Relais von links, gelb). Das SAM Fond N10/2 (Pin 26) steuert das Relais K68 (Pin 6) mit 12 V an, Pin 4 liegt an Masse (W8). Hecktür
Zunächst sind die Wischermotorleitungen grün und gelb durch das Relais K68 (Pin 8/grün, Pin 5/gelb) verbunden.
Das eingeschaltete Relais K68 (Pin 8) legt an die schwarz/blaue, dann grüne Leitung dann + 12V.

Anschlußschema Motor:
Pin1: braun: Masse
Pin2: gelb Steuerleitung:
Pin3: schwarz/blau: + 12 V seitlich am Motor: grün +12V von Relais K68 Pin 8 (schwarz/blau)
Hecktür
Pro Umdrehung wird die gelbe Leitung einmal nur kurz an Masse (br) gelegt. Die gelbe Leitung ist dann nicht mit der
schwarz/blauen Leitung verbunden.

Eingeschaltet: +12V auf grüne Leitung: Motor dreht ständig
Ausgeschaltet: gelb - schwarz/blau über Schleifbahn verbunden, damit bekommt Motor über grün noch +12V, Motor dreht, bis Kontaktbahn unterbrochen.
Motor läuft aus: gelbe Leitung bekommt Massekontakt, damit Motor kurzgeschlossen, stoppt sofort = definierte Endstellung.
Hecktür Hecktür
11. Fensterrahmen - Korrosionsschutz: top
Der Fenstergummi lässt sich leicht hochheben, so kann man die Blechkante des Heckfensters rundherum mit Korrosionsschutzwachs
konservieren. Das gilt auch für den Fenstergummi der Seitenscheiben des Gepäckraumes.
Hecktür
12. Seitenscheibe Gepäckraum: top

Seitenscheibe Aus-, Einbau: AR67.30-P-2305GN

Der Druckknopf der Antenne vorsichtig abziehen. Das Gegenstück auf dem Glas darf sich nicht lösen. Die Seitenscheibe
wird mit dem Dichtgummi von innen nach außen mit dem Montagekeil ausgebaut.
Gepäckraumscheibe Gepäckraumscheibe Gepäckraumscheibe
Bei meinem Trophy-280GE mit Lkw-Zulassung sind die Seitenscheiben vom Gepäckraum verblecht.
Die Seitenscheibe Gepäckraum gibt es wieder in verschiedenen Ausführungen, getönt, abgedunkelt, mit Glasbruchsensor (EDW), Fernsehantennen usw.:

normal weiß: links: A4636733310, rechts A4606733710

abgedunkelt:
links: A4636733510, Code EM9+FZ8+W72 oder ET5+FZ8+W72
rechts: A4636733610

Code: EM9: TV-Tuner m. Antennenverstärker
FZ8: EDW m. Innenraumschutz
W72: Abgedunkelte Fond-, Hecktür- u. Gepäckraumscheibe
ET4: Bedien- und Anzeigesystem COMAND, ET5 Exportländer

Scheibengummi (Rahmen): A4606730720
Hecktür
12.1 Braune Seitenscheibe Gepäckraum: top

Anfangs Juli 2012 ließ ich nach 6 Jahren vorerst die beiden Gepäckraumscheiben durch die dunklen Scheiben auswechseln,
da ich die 5 abgedunkelten Scheiben sowieso auf dem Speicher liegen hatte.
Fondtürscheibe braun Gepäckraumscheibe braun Hecktürscheibe heizbar braun
Die Scheiben waren leicht grün, also wärmedämmend. Gepäckraumscheibe braun Gepäckraumscheibe braun
Der Ausbau war mit viel Kraft, beginnend an der hinteren oberen Ecke (dann oben quer), ohne Zerstörung von Scheibe und
Scheibengummi möglich. Kein Rost war am Scheibenrahmen zu sehen, die Konservierung des Falzes mit Korrosionsschutzwachs hatte 6 Jahre gut geschützt.
Gepäckraumscheibe ausgebaut Gepäckraumscheibe ausgebaut
Die braunen Scheiben waren dann schnell eingebaut. Es wird nochmal mit Wachs unter dem Scheibengummi konserviert. Gepäckraumscheibe braun Gepäckraumscheibe braun
13. Heckscheibe G55AMG: einflügelige Tür top
Aus-, Einbau: AR67.20-P-5145G

Dazu muss die Türverkleidung und die dritte Bremsleuchte ausgebaut werden (Berichte weiter oben).
Scheibe (wärmedämmend, grünlich) A4637400257,
Scheibe abgedunkelt (grau, Code W72) - A4637400657
Sie erscheint aber mehr braun. Code W72: Abgedunkelte Fond-, Hecktür- u. Gepäckraumscheibe

Sowie die Scheiben:
A4637400957: Code FZ8

Code: FZ8: EDW m. Innenraumschutz
A4637401057: Code FZ8 + W72
Bezeichnung: SalcoGlas, toughened Safety Glass, E7 43R-004344 Dot 609 AS2 M5
Hecktür
14. Codes für Glasscheibe - Sonderausstattungen:

Die Ausstattungscodes wie z.B. W72: abgedunkelt Fond, Hecktür- und Gepäckraumscheiben oder FZ8: EDW m. Innenraumschutz
sind in der Gesamtliste der Codes tipp40.htm enthalten.
zurück zum Anfang - HTML-Validation by-Upload

Valid HTML 4.01!