Restauration: Gebläsekasten, Lüfter 460:
280GE 1984, 240GD 1979

tipp98-10.htm:
Letzte Änderung am 14.07.21/27.02.17/17.04.16/ 30.12.11/27.12.2009 (C) Dr. Juliane Hehl
(Bilder soweit nicht extra gekennzeichnet in Eigenanfertigung)
Impressum gem. DSGVO

Startseite - Stichwörterverzeichnis MercedesGeländewagen / Webseite

Die Webseiteninhalte bieten nur die Hilfe zur Selbsthilfe und sind keine Anleitung zur Reparatur, nur eine
Literatursammlung. Emails werden nicht beantwortet, es gibt keine Zugangsdaten!
Das gilt
nicht für mir bekannte Clubmitglieder.

Arbeiten am Fahrzeug erfordern fachliche Kompetenz und die Ehrlichkeit, die eigenen Fähigkeiten richtig
einzuschätzen oder besser die Finger davon zu lassen bzw. in die Werkstatt zu gehen. Alle Angaben nach
bestem Wissen, aber ohne Gewähr und Haftung!

Etliche Hinweise können unter Umständen bei fehlerhafter Ausführung zu erheblichen Folgeschäden führen.
Es wird daher ausdrücklich jede Haftung dafür abgelehnt. Der Ausführende trägt das alleinige und uneingeschränkte Risiko.
siehe auch Ausbau Armaturenbrett 280GE

Schaltpläne und Legende von Mercedes, Elektrische Schaltpläne, Band 1 von 10/1992. Steyr Puch verwendet bei der Legende im Handbuch andere Bezeichnungen.
Übersicht:

Der gleiche Gebläsekasten ist auch beim 240GD (10/1979) verbaut (Gehäuse A 461 830 0903)
1. Gebläsekasten - Ausbau:
2.1 Heizungsdrehschalter:
2.2 Widerstandsblock:
3. neuer Lüftermotor:
4. Einbau
1. Gebläsekasten - Ausbau top
Ist das obere Armaturenbrett ausgebaut, geht es am einfachsten. Der gesamte Gebläsekasten mit Wärmetauscher und Lüftermotor ist auf beiden Seiten mit je zwei Kreuzschlitzschrauben befestigt. 280ge 280ge 280ge 280ge
Die beiden Wasserschläuche mit Schlauchzangen abklemmen und den Gebläsekasten herausnehmen. Unbedingt mit dem Heißluftföhn die Stege (rote Pfeile) der Klammern an den vier Seiten des Gebläsekastens erwärmen, sonst brechen sie beim Aufhebeln. 280ge 280ge 280ge
Den Ventilatorträgerkasten dann vom Gebläsekasten abkippen und den Wärmetauscher herausnehmen. 280ge 280ge 280ge
Die Schaumstoffteile sind bröselig und werden erneuert. Den Wärmetauscher mit Pressluft reinigen. Der Hebelmechanismus der Heizungsregulierung sollte leichtgängig sein. 280ge 280ge 280ge 280ge 280ge
Das ist die Luftöffnung für den Gebläsekasten, der mit 4 Schrauben befestigt ist. Dabei wurde auch noch einiges vom Armaturenbrettaufbau vereinfacht (servicefreundlich) siehe Armaturenbrett. 280ge 280ge
2.1 Heizungsdrehschalter: top

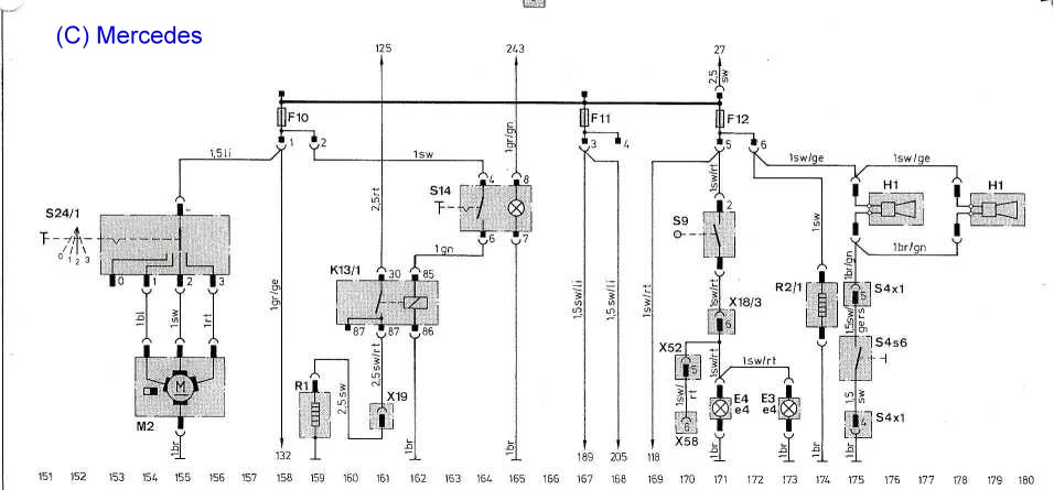
Beim 280GE/460 wurde ab Ident-Nr. 032151/900905 schon vor 1984 der dreistufige Heizungsdrehschalter A0005400845 im Gegensatz zum zweistufigen Kippschalter beim 240GD von 1979 eingebaut. Der Drehschalter schaltet die Geschwindigkeit des Motors M2 für das Heizungsgebläse in drei Stufen (0 - 1 - 2 - 3). In Stufe 1 und 2 reduzieren zwei Drahtwiderstände im Gebläsekasten den Motorstrom. Schaltknopf: alt: 4605450081, neu: A4605400083.

280ge 280ge 280ge
Strom-Messwerte Lüftermotor bei 12,8 V: Schaltstufe 3: Lüftung geschlossen: 8,0 A - Lüftung offen: 6,7 A
Leistung: etwa 100 Watt bis 85 Watt je nach Luftwiderstand.

Anschluss:

Lila +12 V: von Sicherung F10 (8 Amp.), Braun - Masse
blau - Schaltstufe 1, schwarz - Schaltstufe 2, Rot - Schaltstufe 3

Legende Schaltplan: Heizungsdrehschalter: S24/1, Lüftermotor M2:
280ge
2.2 Widerstandsblock:
Da die Widerstände sehr heiß werden, wurde der Widerstandsblock im Luftstrom des Lüfters angeordnet. 280ge 280ge 280ge
Die Kontaktierung des Konstantandrahtes (siehe Pfeil) läßt nach 20 Jahren nach und ergibt eine Stromunterbrechung. Beim neuen Block ist die untere Kontaktstelle verschweißt. Trotzdem habe ich die Anschlüsse zusätzlich verlötet. Servicefreundlicher wäre es, den Widerstandsblock aus dem Lüfterkasten nach außen unter das Armaturenbrett zu verbauen (problematisch wegen der doch beträchtlichen Wärmeentwicklung der Widerstände). Eine elektronische 12V Regelung wie beim Akkuschrauber wäre eine andere Alternative. 280ge
Widerstandsblock 280GE:

Den Widerstandsblock gibt es in zwei Varianten: 280GE: 3-stufig: A0008216860 und 240GD zweistufig: A0008217560.

Mit zwei Drahtwiderständen wird der Strom des Lüftermotors begrenzt. Die eine Wendel hat 2,1 Ohm (Stufe 2, mittlere Drehzahl) und in Reihenschaltung dazu die zweite mit 3,2 Ohm, also 5,3 Ohm insgesamt (Stufe 3, langsam).
280ge 280ge 280ge
3. neuer Lüftermotor: top

siehe auch den Tipp Lüftermotor 240GD.
Der defekte Gebläsemotor hatte verschmorte Kohlenhalter. Einen neuen Bosch-Lüftermotor Nr. (alt: A0028204442
neu: A0008301308) - Bosch-Nr. 0390246137 findet man im Internet.
280ge
280ge 280ge 280ge 280ge
280ge 280ge 280ge
4. Einbau: top
280ge 280ge 280ge 280ge

Valid HTML 4.01! Validation für HTML 4.01 - diese Seite validieren:

zurück zum Anfang top